Оригинальные каталоги
| № | Номер | Наименование | Цена | |
|---|---|---|---|---|
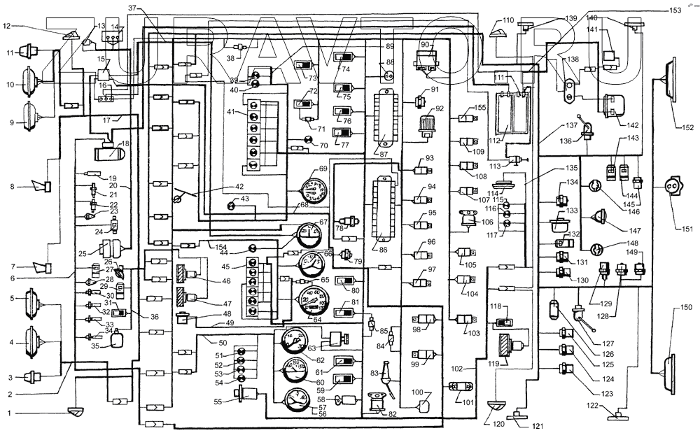
| 1 | УП 101-В | Указатель поворота боковой | Нет в продаже |
|
| 2 | 65055-3724120-10 | Жгут проводов фар | Нет в продаже |
|
| 3 | 26.3726 | 26.3726 - указатель 26.3726 26.3726 | Нет в продаже |
|
| 4 | 342.3711 | Фара головная | Нет в продаже |
|
| 5 | ФГ152-А | Фара противотуманная | Нет в продаже |
|
| 6 | 65055-3724268 | Жгут проводов по двигателю | Нет в продаже |
|
| 7 | С307Д-01 | Сигнал звуковой электрический | Нет в продаже |
|
| 8 | С306Д-01 | Сигнал звуковой заднего хода | Нет в продаже |
|
| 9 | ФГ152-А | Фара противотуманная | Нет в продаже |
|
| 10 | 342.3711 | Фара головная | Нет в продаже |
|
| 11 | 26.3726 | 26.3726 - указатель 26.3726 26.3726 | Нет в продаже |
|
| 12 | УП 101-В | Указатель поворота боковой | Нет в продаже |
|
| 13 | 113.3733.000 | Фильтр радиопомех | Нет в продаже |
|
| 14 | Регулятор напряжения | Регулятор напряжения | Нет в продаже |
|
| 15 | 111.3722 | Блок предохранителей центральный | Нет в продаже |
|
| 16 | 15.3723 | Панель соединительная | Нет в продаже |
|
| 17 | 6437-3724012-12 | Жгут проводов освещения | Нет в продаже |
|
| 18 | 25.3708-20 | Стартер | Нет в продаже |
|
| 19 | 661.3710-01 | Термореле | Нет в продаже |
|
| 20 | 260-7905010-01 | Жгут проводов генератора | Нет в продаже |
|
| 21 | 13.3839 | Датчик засорённости воздушного фильтра | Нет в продаже |
|
| 22 | ТМ100-В | Датчик указателя температуры воды | Нет в продаже |
|
| 23 | 111.3740 | Свеча штифтовая | Нет в продаже |
|
| 24 | 11.3741 | Электромагнитный топливный клапан электрофакельного устройства | Нет в продаже |
|
| 25 | 1702.3771 | Генератор | Нет в продаже |
|
| 26 | ПД308-Б | Фонарь подкапотной подсветки | Нет в продаже |
|
| 27 | 151.3747 | 151.3747 - электромагнит 151.3747 151.3747 | Нет в продаже |
|
| 28 | 111.3740 | Свеча штифтовая | Нет в продаже |
|
| 29 | 674179 | Электроклапан противоугонного устройства | Нет в продаже |
|
| 30 | ТМ 111-3808000 | Датчик аварийной температуры воды | Нет в продаже |
|
| 31 | 2802.3829 | Выключатель моторного тормоза | Нет в продаже |
|
| 32 | Датчик загрязненности | Датчик загрязненности масляного фильтра | Нет в продаже |
|
| 33 | 2602.3829 | Датчик аварийного давления масла | Нет в продаже |
|
| 34 | ММ370 | Датчик указателя давления масла | Нет в продаже |
|
| 35 | 1112.5208-02 | Электроомыватель | Нет в продаже |
|
| 36 | 65055-3724089-01 | Жгут проводов переднего щита | Нет в продаже |
|
| 37 | 6437-3724068-01 | Жгут проводов силовой | Нет в продаже |
|
| 38 | 3403.3747 | Диод разделительный | Нет в продаже |
|
| 39 | 2212.3808-14 | Лампа контрольная влючения блокировки межосевого дифференциала | Нет в продаже |
|
| 40 | 2212.3803-13 | Лампа контрольная включения блокировки межколесного дифференциала | Нет в продаже |
|
| 41 | 2312.3803-15 | Блок контрольных ламп с диодами | Нет в продаже |
|
| 42 | 34.5205 | Электростеклоочиститель | Нет в продаже |
|
| 43 | 2212.3803-35 | 2212.3803-35 - лампа 2212.3803-35 2212.3803-35 | Нет в продаже |
|
| 44 | 2212.3803-09 | Лампа сигнализации включения противотуманной фары | Нет в продаже |
|
| 45 | 2312.3803-16 | Блок контрольных ламп | Нет в продаже |
|
| 46 | ДП77-24/90 | Электродвигатель отопителя | Нет в продаже |
|
| 47 | ДП77-24/90 | Электродвигатель отопителя | Нет в продаже |
|
| 48 | ПД8093-2 | Датчик спидометра | Нет в продаже |
|
| 49 | 6437-7905012-02 | Жгут проводов электроспидометра | Нет в продаже |
|
| 50 | 6437-3724055-01 | Жгут проводов приборного щитка левого | Нет в продаже |
|
| 51 | 2212.3803-20 | Лампа контрольная засоренности воздушного фильтра | Нет в продаже |
|
| 52 | 2212.3803-24 | Лампа контрольная засоренности масляного фильтра | Нет в продаже |
|
| 53 | 2212.3803-22 | Лампа контрольная аварийной температуры охлаждающей жидкости | Нет в продаже |
|
| 54 | 2212.3803-23 | Лампа контрольная падения давления масла в двигателе | Нет в продаже |
|
| 55 | 245.3710-01 | Выключатель аварийной сигнализации | Нет в продаже |
|
| 56 | А24-2 | Лампа | Нет в продаже |
|
| 57 | 33.3810 | Указатель давления масла | Нет в продаже |
|
| 58 | ВЗА-01 | Выключатель стартера | Нет в продаже |
|
| 59 | ПКл.1-09.09 | Переключатель стеклоочистителя | Нет в продаже |
|
| 60 | 36-3807 | Указатель температуры воды | Нет в продаже |
|
| 61 | ПКл.2-14.10 | Переключатель стеклоомывателя | Нет в продаже |
|
| 62 | 2531.3813 | Тахометр электронный | Нет в продаже |
|
| 63 | ВК416-Б-01 | Выключатель освещения приборов | Нет в продаже |
|
| 64 | ПА 8090 | Спидометр электронный | Нет в продаже |
|
| 65 | ПР118-Б-01 | Предохранитель | Нет в продаже |
|
| 66 | 34.3806 | Указатель уровня топлива | Нет в продаже |
|
| 67 | АП111-Б | Амперметр | Нет в продаже |
|
| 68 | 65055-3724145 | Жгут проводов ЭФУ | Нет в продаже |
|
| 69 | 1901.3830 | Манометр двухстрелочный | Нет в продаже |
|
| 70 | 2212.3803-32 | 2212.3803-32 - лампа 2212.3803-32 2212.3803-32 | Нет в продаже |
|
| 71 | 3403.3747000 | Диод разделительный | Нет в продаже |
|
| 72 | ПКл.1-06.12 | Переключатель электромуфты вентилятора | Нет в продаже |
|
| 73 | ПКл.1-06.08 | Включатель плафона | Нет в продаже |
|
| 74 | ПКл.1-04.11 | Переключатель режимов электродвигателей отопителя | Нет в продаже |
|
| 75 | ПКл.1-02.13 | Переключатель датчиков уровня топлива | Нет в продаже |
|
| 76 | ВКл.1БС-01.35 | Включатель блокировки межосевого дифференциала | Нет в продаже |
|
| 77 | ПКл.2-14.14 | Выключатель блокировки межколесного дифференциала | Нет в продаже |
|
| 78 | 3842.3710-08.39 | 3842.3710-08.39 - выключатель АБ 3842.3710-08.39 | Нет в продаже |
|
| 79 | 11.3704-01 | Выключатель ЭФУ | Нет в продаже |
|
| 80 | ПКл.1-06.16 | Переключатель знака автопоезда | Нет в продаже |
|
| 81 | ПКл.1-04.03 | Переключатель противотуманных фар и заднего противотуманного огня | Нет в продаже |
|
| 82 | 733.3747-10 | 733.3747-10 - реле-сигнализатор 733.3747-10 733.3747-10 | Нет в продаже |
|
| 83 | БВК-12 | Переключатель комбинированный | Нет в продаже |
|
| 84 | 3403.3747 | Диод разделительный | Нет в продаже |
|
| 85 | 3403.3747 | Диод разделительный | Нет в продаже |
|
| 86 | Пр112 | Блок предохранителей освещения | Нет в продаже |
|
| 87 | Пр112 | Блок предохранителей освещения | Нет в продаже |
|
| 88 | 47К | Розетка переносной лампы | Нет в продаже |
|
| 89 | 64372-3724057 | Жгут проводов правого щитка | Нет в продаже |
|
| 90 | РС951-А | Реле поворотов | Нет в продаже |
|
| 91 | 6312.3747 | Реле блокировки демультипликатора | Нет в продаже |
|
| 92 | 2622.3747 | Устройство блокировки стартера | Нет в продаже |
|
| 93 | 11.3747 | Реле электромуфты вентилятора | Нет в продаже |
|
| 94 | 11.3747 | Реле электромуфты вентилятора | Нет в продаже |
|
| 95 | 11.3747 | Реле электромуфты вентилятора | Нет в продаже |
|
| 96 | 11.3747 | Реле электромуфты вентилятора | Нет в продаже |
|
| 97 | 11.3747 | Реле электромуфты вентилятора | Нет в продаже |
|
| 98 | 11.3747 | Реле электромуфты вентилятора | Нет в продаже |
|
| 99 | 11.3747 | Реле электромуфты вентилятора | Нет в продаже |
|
| 100 | РС493 | Реле прерыватель звукового сигнала | Нет в продаже |
|
| 101 | СЭ300-8102100 | Сопротивление дополнительное | Нет в продаже |
|
| 102 | 65032-3724010 | Жгут проводов основной | Нет в продаже |
|
| 103 | 11.3747 | Реле электромуфты вентилятора | Нет в продаже |
|
| 104 | 11.3747 | Реле электромуфты вентилятора | Нет в продаже |
|
| 105 | 11.3747 | Реле электромуфты вентилятора | Нет в продаже |
|
| 106 | 738.3747-20 | 738.3747-20 - реле 738.3747-20 738.3747-20 | Нет в продаже |
|
| 107 | 11.3747 | Реле электромуфты вентилятора | Нет в продаже |
|
| 108 | 11.3747 | Реле электромуфты вентилятора | Нет в продаже |
|
| 109 | 11.3747 | Реле электромуфты вентилятора | Нет в продаже |
|
| 110 | 26.3712-10 | Фонарь габаритный передний | Нет в продаже |
|
| 111 | 6СТ-190А | Батарея аккумуляторная | Нет в продаже |
|
| 112 | 6СТ-190А | Батарея аккумуляторная | Нет в продаже |
|
| 113 | ВМ-1212.3737-07 | Выключатель массы дистанционный | Нет в продаже |
|
| 114 | ПК201-Д2 | Плафон | Нет в продаже |
|
| 115 | УП101-В | Указатель поворота боковой | Нет в продаже |
|
| 116 | УП101-В | Указатель поворота боковой | Нет в продаже |
|
| 117 | УП101-В | Указатель поворота боковой | Нет в продаже |
|
| 118 | 5102.3709 | Переключатель дополнительного отопителя | Нет в продаже |
|
| 119 | 196.3730000 | Электродвигатель дополнительного отопителя | Нет в продаже |
|
| 120 | 26.3712-10 | Фонарь габаритный передний | Нет в продаже |
|
| 121 | 4422.3731-01 | Фонарь габаритный | Нет в продаже |
|
| 122 | 4422.3731-01 | Фонарь габаритный | Нет в продаже |
|
| 123 | 2702.3829 | Датчик включателя стояночного тормоза | Нет в продаже |
|
| 124 | 2702.3829 | Датчик включателя стояночного тормоза | Нет в продаже |
|
| 125 | 2702.3829 | Датчик включателя стояночного тормоза | Нет в продаже |
|
| 126 | А01.03.000-01 | Нагревательный элемент осушителя воздуха | Нет в продаже |
|
| 127 | 5212.3827-10 | Датчик уровня топлива | Нет в продаже |
|
| 128 | ВАК-010 | Датчики сигнализации включения блокировки межосевого и межколесного дифференциалов, низшей передачи, заднего хода, отбора мощности, включения демультипликатора | Нет в продаже |
|
| 129 | 2802.3829 | Выключатель моторного тормоза | Нет в продаже |
|
| 130 | 2702.3829 | Датчик включателя стояночного тормоза | Нет в продаже |
|
| 131 | ВК-403 | Датчик сигнализации включения демультипликатора | Нет в продаже |
|
| 132 | 151.3747 | 151.3747 - электромагнит 151.3747 151.3747 | Нет в продаже |
|
| 133 | 1101.3843 | Датчик скорости | Нет в продаже |
|
| 134 | ВАК-010 | Датчики сигнализации включения блокировки межосевого и межколесного дифференциалов, низшей передачи, заднего хода, отбора мощности, включения демультипликатора | Нет в продаже |
|
| 135 | 260-3724050-23 | Жгут проводов освещения дополнительный | Нет в продаже |
|
| 136 | 4402.3827 | Датчик указателя уровня топлива | Нет в продаже |
|
| 137 | 64431-3724030-21 | Жгут проводов по лонжерону | Нет в продаже |
|
| 138 | Щиток подогревателя | Щиток подогревателя «Вебасто» | Нет в продаже |
|
| 139 | 4422.3731-01 | Фонарь габаритный | Нет в продаже |
|
| 140 | 4422.3731-01 | Фонарь габаритный | Нет в продаже |
|
| 141 | DBW-300 | Отопительный прибор подогревателя «Вебасто» DBW-300 | Нет в продаже |
|
| 142 | Блок управления подогревателя | Блок управления подогревателя «Вебасто»* | Нет в продаже |
|
| 143 | 11.3745 | Электромагнит клапана противоугонного устройства блокировки межосевого дифференциала включениянизшей передачи, блокировки межколесного дифференциала | Нет в продаже |
|
| 144 | 11.3745 | Электромагнит клапана противоугонного устройства блокировки межосевого дифференциала включениянизшей передачи, блокировки межколесного дифференциала | Нет в продаже |
|
| 145 | ВАК-010 | Датчики сигнализации включения блокировки межосевого и межколесного дифференциалов, низшей передачи, заднего хода, отбора мощности, включения демультипликатора | Нет в продаже |
|
| 146 | ПС 326 | Розетка прицепа дополнительная | Нет в продаже |
|
| 147 | 781-3711-010 | Фара рабочая | Нет в продаже |
|
| 148 | ПС 325 | Розетка прицепа основная | Нет в продаже |
|
| 149 | ВАК-010 | Датчики сигнализации включения блокировки межосевого и межколесного дифференциалов, низшей передачи, заднего хода, отбора мощности, включения демультипликатора | Нет в продаже |
|
| 150 | 7452.3716-10 | Фонарь задний | Нет в продаже |
|
| 151 | ПС 400 | Розетка переносной лампы | Нет в продаже |
|
| 152 | 7452.3716-10 | Фонарь задний | Нет в продаже |
|
| 153 | 65055-3724164-11 | Жгут проводов Вебасто | Нет в продаже |
|
| 154 | 6437-3724056-01 | Жгут проводов приборного щитка среднего | Нет в продаже |
|
| 155 | 11.3747 | Реле электромуфты вентилятора | Нет в продаже |
|
1
2
3
4
5
6
7
8
9
10
11
12
13
14
15
16
17
18
19
20
21
22
23
24
25
26
27
28
29
30
31
32
33
34
35
36
37
38
39
40
41
42
43
44
45
46
47
48
49
50
51
52
53
54
55
56
57
58
59
60
61
62
63
64
65
66
67
68
69
70
71
72
73
74
75
76
77
78
79
80
81
82
83
84
85
86
87
88
89
90
91
92
93
94
95
96
97
98
99
100
101
102
103
104
105
106
107
108
109
110
111
112
113
114
115
116
117
118
119
120
121
122
123
124
125
126
127
128
129
130
131
132
133
134
135
136
137
138
139
140
141
142
143
144
145
146
147
148
149
150
151
152
153
154
155
Содержащиеся в справочниках-каталогах запасные части и детали носят исключительно информационный характер