Оригинальные каталоги
| № | Номер | Наименование | Цена | |
|---|---|---|---|---|
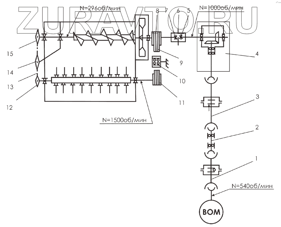
| 1 | В06.066.АА.018.074 | Карданный вал с обгонной муфтой | Нет в продаже |
|
| 2 | КСД-08.07.611А-02 | Вал промежуточный | Нет в продаже |
|
| 3 | В06.071.AF.074.143 | Карданный вал с предохранительной муфтой | Нет в продаже |
|
| 4 | 118-10.101.R | Мультипликатор 1:2,25 | Нет в продаже |
|
| 5 | КСД-00.00.140 | Полумуфта шлицевая | Нет в продаже |
|
| 6 | [Цепь 2ПР-25,4-114 ГОСТ13568-97 17зв.] | Цепь 2ПР-25,4-114 ГОСТ13568-97 17зв. | Нет в продаже |
|
| 7 | КСД-03.00.040 | Полумуфта | Нет в продаже |
|
| 8 | КСД-03.00.603В | Шкив | Нет в продаже |
|
| 9 | [Ремень клиновой С (В)-1800 ГОСТ1284.1-89] | Ремень клиновой С (В)-1800 ГОСТ1284.1-89 | Нет в продаже |
|
| 10 | КСД-18.00.020 | Ролик | Нет в продаже |
|
| 11 | КСД-02.00.605Б | Шкив | Нет в продаже |
|
| 12 | КСД-02.00.604А | Звездочка | Нет в продаже |
|
| 13 | [Цепь ПР-19,05-3180 ГОСТ13568-75 97зв.] | Цепь ПР-19,05-3180 ГОСТ13568-75 97зв. | Нет в продаже |
|
| 14 | 54-2-48-1 | Звездочка натяжная | Нет в продаже |
|
| 15 | КСД-04.03.000А | Звездочка | Нет в продаже |
|
1
2
3
4
5
6
7
8
9
10
11
12
13
14
15
Содержащиеся в справочниках-каталогах запасные части и детали носят исключительно информационный характер