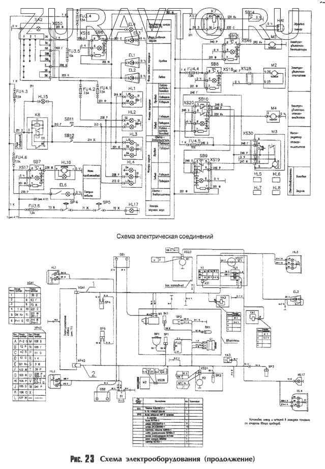
Оригинальные каталоги
| № | Номер | Наименование | Цена | |
|---|---|---|---|---|
| YA3 | YA3 | Электромагнитный клапан пускового аэрозольного приспособления | Нет в продаже |
|
| HL5 | HL5 | Световозвращатель боковой | Нет в продаже |
|
| XS51 | XS51 | Розетка двухконтактная с чехлом | Нет в продаже |
|
| XS27 | XS27 | Розетка автомобильная | Нет в продаже |
|
| [Розетка] | [Розетка] | Розетка | Нет в продаже |
|
| K8 | K8 | Реле-прерыватель поворотов | Нет в продаже |
|
| K1 | K1 | Реле стартера | Нет в продаже |
|
| K7 | K7 | Реле включения контрольной лампы уровню масла в гидробаке | Нет в продаже |
|
| K | K | Реле блокировки | Нет в продаже |
|
| FU2 | FU2 | Предохранитель | Нет в продаже |
|
| EL6 | EL6 | Плафон | Нет в продаже |
|
| EL4 | EL4 | Патрон лампы | Нет в продаже |
|
| HL16 | HL16 | Маяк сигнальный | Нет в продаже |
|
| HL15 | HL15 | Контрольная лампа указателя поворотов | Нет в продаже |
|
| H1.2 | H1.2 | Контрольная лампа аварийной температуры | Нет в продаже |
|
| XS1 | XS1 | Колодка гнездовая | Нет в продаже |
|
| XS24 | XS24 | Колодка гнездовая | Нет в продаже |
|
| XS28 | XS28 | Колодка гнездовая | Нет в продаже |
|
| HL6 | HL6 | Световозвращатель боковой | Нет в продаже |
|
| HL7 | HL7 | Световозвращатель задний | Нет в продаже |
|
| HL8 | HL8 | Световозвращатель задний | Нет в продаже |
|
| YA2 | YA2 | Электромагнит | Нет в продаже |
|
| YA1 | YA1 | Электромагнит | Нет в продаже |
|
| M4 | M4 | Электродвигатель стеклоомывателя | Нет в продаже |
|
| M2 | M2 | Электродвигатель отопителя | Нет в продаже |
|
| M5 | M5 | Электродвигатель вентилятора | Нет в продаже |
|
| SA2 | SA2 | Центральный переключатель света | Нет в продаже |
|
| HL2 | HL2 | Фонарь передний многофункциональный | Нет в продаже |
|
| HL1 | HL1 | Фонарь передний многофункциональный | Нет в продаже |
|
| HL4 | HL4 | Фонарь задний многофункциональный | Нет в продаже |
|
| HL3 | HL3 | Фонарь задний многофункциональный | Нет в продаже |
|
| HL17 | HL17 | Фонарь заднего хода | Нет в продаже |
|
| EL2 | EL2 | Фара рабочая передняя | Нет в продаже |
|
| EL1 | EL1 | Фара рабочая передняя | Нет в продаже |
|
| EL3 | EL3 | Фара рабочая задняя | Нет в продаже |
|
| P1.4 | P1.4 | Указатель напряжения | Нет в продаже |
|
| M3 | M3 | Стеклоочиститель | Нет в продаже |
|
| M1 | M1 | Стартер | Нет в продаже |
|
| XS23 | XS23 | Колодка гнездовая | Нет в продаже |
|
| XS50 | XS50 | Колодка гнездовая | Нет в продаже |
|
| G1 | G1 | Генератор | Нет в продаже |
|
| SB8 | SB8 | Выключатель электродвигателя отопителя | Нет в продаже |
|
| SB10 | SB10 | Выключатель электродвигателя омывателя | Нет в продаже |
|
| SB7 | SB7 | Выключатель фонаря сигнального | Нет в продаже |
|
| SB9 | SB9 | Выключатель стеклоочистителя (зеленый) | Нет в продаже |
|
| SP5 | SP5 | Выключатель света "СТОП" гидравлический | Нет в продаже |
|
| SP4 | SP4 | Выключатель света "СТОП" гидравлический | Нет в продаже |
|
| SB12 | SB12 | Выключатель правого указателя поворотов | Нет в продаже |
|
| SB11 | SB11 | Выключатель левого указателя поворотов | Нет в продаже |
|
| SB14 | SB14 | Выключатель звукового сигнала | Нет в продаже |
|
| SB6 | SB6 | Выключатель задней рабочей фары | Нет в продаже |
|
| [Выключатель блокировки органов управления] | [Выключатель блокировки органов управления] | Выключатель блокировки органов управления | Нет в продаже |
|
| SB13 | SB13 | Выключатель | Нет в продаже |
|
| SB13 | SB13 | Выключатель | Нет в продаже |
|
| FU3 | FU3 | Блок предохранителей | Нет в продаже |
|
| FU4 | FU4 | Блок предохранителей | Нет в продаже |
|
| GB2 | GB2 | Аккумуляторная батарея | Нет в продаже |
|
| SP1 | SP1 | Датчик аварийной сигнализации давления масла в двигателе | Нет в продаже |
|
| SK1 | SK1 | Датчик сигнализатора аварийной температуры охлаждающей жидкости | Нет в продаже |
|
| SP2 | SP2 | Датчик сигнализации засорения воздушного фильтра | Нет в продаже |
|
| XS19 | XS19 | Колодка гнездовая | Нет в продаже |
|
| XS18 | XS18 | Колодка гнездовая | Нет в продаже |
|
| XS17 | XS17 | Колодка гнездовая | Нет в продаже |
|
| XS46 | XS46 | Колодка гнездовая | Нет в продаже |
|
| XS16 | XS16 | Колодка гнездовая | Нет в продаже |
|
| XS20 | XS20 | Колодка гнездовая | Нет в продаже |
|
| XS30 | XS30 | Колодка гнездовая | Нет в продаже |
|
| XS7 | XS7 | Колодка гнездовая | Нет в продаже |
|
| XS26 | XS26 | Колодка гнездовая | Нет в продаже |
|
| HA1 | HA1 | Звуковой сигнал | Нет в продаже |
|
| S1 | S1 | Дистанционный выключатель массы | Нет в продаже |
|
| B1 | B1 | Датчик указателя уровня топлива | Нет в продаже |
|
| BK2 | BK2 | Датчик указателя температуры охлаждающей жидкости | Нет в продаже |
|
| BK1 | BK1 | Датчик указателя температуры масла в гидросистеме | Нет в продаже |
|
| BP1 | BP1 | Датчик указателя давления масла в двигателе | Нет в продаже |
|
| B2 | B2 | Датчик сигнализации уровня масла в гидробаке | Нет в продаже |
|
| SP3 | SP3 | Датчик сигнализации засорения масляного фильтра гидросистемы | Нет в продаже |
|
| GB1 | GB1 | Аккумуляторная батарея | Нет в продаже |
|
YA3
HL5
XS27
K8
K1
K7
FU2
EL6
EL4
HL16
HL15
XS1
XS24
XS28
HL6
HL7
HL8
YA2
YA1
M4
M2
M2
M5
SA2
HL2
HL2
HL1
HL1
HL4
HL4
HL3
HL3
HL17
HL17
EL2
EL1
EL3
EL3
M3
M1
XS23
XS50
G1
SB8
SB10
SB7
SB9
SP5
SP5
SP4
SP4
SB12
SB11
SB14
SB6
SB13
SB13
FU3
FU3
FU3
FU4
FU4
FU4
FU4
FU4
FU4
GB2
SP1
SK1
SP2
XS19
XS18
XS17
XS46
XS16
XS20
XS30
XS7
XS26
HA1
S1
BK2
BK1
BP1
B2
SP3
GB1
Содержащиеся в справочниках-каталогах запасные части и детали носят исключительно информационный характер