Оригинальные каталоги
| № | Номер | Наименование | Цена | |
|---|---|---|---|---|
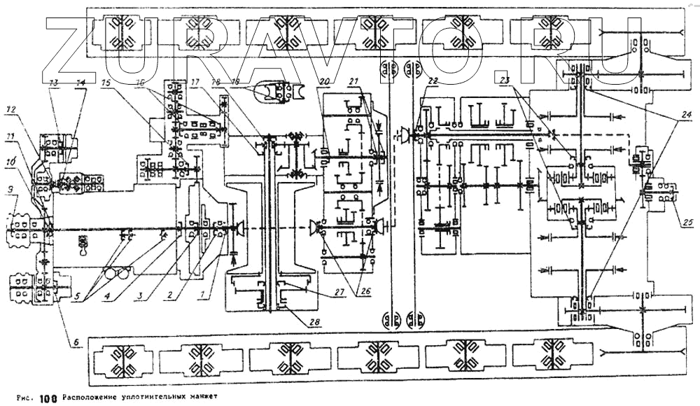
| 1.1-65х90-1 | 1.1-65х90-1 | Уплотнительная манжета привода гидронасосов | Нет в продаже |
|
| 1 | 2.2-75х100-1 | Уплотнительная манжета муфты сцепления | Нет в продаже |
|
| 2 | 1.2-80х105-1 | Уплотнительная манжета муфты сцепления | Нет в продаже |
|
| 3 | 1.2-50х70-1 | Уплотнительная манжета маховика дизеля | Нет в продаже |
|
| 4 | 1.2-140х170-4 | Уплотнительная манжета картера маховика | Нет в продаже |
|
| 5 | 1.2-20х40-1 | Уплотнительная манжета корпуса декомпрессора | Нет в продаже |
|
| 6 | 1.2-25х42-1 | Уплотнительная манжета гидронасоса НШ-32 | Нет в продаже |
|
| 9 | 1.2-40х62-1 | Уплотнительная манжета насоса водяного | Нет в продаже |
|
| 10 | 1.2-20х40-1 | Уплотнительная манжета корпуса декомпрессора | Нет в продаже |
|
| 11 | 2.2-75х100-1 | Уплотнительная манжета муфты сцепления | Нет в продаже |
|
| 12 | 1.2-25х42-1 | Уплотнительная манжета гидронасоса НШ-32 | Нет в продаже |
|
| 13 | 1.1-16х30-1 | Уплотнительная манжета гидронасоса НШ-10 | Нет в продаже |
|
| 14 | 1.2-20х40-1 | Уплотнительная манжета корпуса декомпрессора | Нет в продаже |
|
| 15 | 1.2-55х80-1 | Уплотнительная манжета редуктора пускового двигателя | Нет в продаже |
|
| 16 | 1.1-30х52-1 | Уплотнительная манжета вала коленчатого пускового двигателя | Нет в продаже |
|
| 17 | 2.1-150х180-1 | Уплотнительная манжета корпуса лебедки | Нет в продаже |
|
| 18 | 1.1-85х110-1 | Уплотнительная манжета трубы лебедки | Нет в продаже |
|
| 19 | 1.1-75х100-1 | Уплотнительная манжета блока погрузочного устройства | Нет в продаже |
|
| 20 | 1.1-60х85-1 | Уплотнительная манжета вала-шестерни раздаточной коробки | Нет в продаже |
|
| 21 | 1-120х146-12Ф | Манжета | Нет в продаже |
|
| 22 | 1.1-80х105-1 | Уплотнительная манжета вала реверс-редуктора | Нет в продаже |
|
| 23 | 1-120х146-12Ф | Манжета | Нет в продаже |
|
| 24 | 2.1-150х180-4 | Уплотнительная манжета передачи конечной | Нет в продаже |
|
| 25 | 1.1-45х65-1 | Уплотнительная манжета вала отбора мощности | Нет в продаже |
|
| 26 | 1-120х146-120 | Уплотнительная манжета корпуса лебедки | Нет в продаже |
|
| 26 | 1.1-65х90-4 | Уплотнительная манжета крышки подшипников раздаточной коробки | Нет в продаже |
|
| 27 | 2.1-140х170-1 | Уплотнительная манжета барабана лебедки | Нет в продаже |
|
1
2
3
4
5
6
9
10
11
12
13
14
15
16
17
18
19
20
21
22
23
24
25
26
26
27
Содержащиеся в справочниках-каталогах запасные части и детали носят исключительно информационный характер